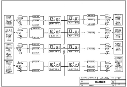
该项目地点:位于宜江安县,由宜宾海丰和锐公司投资, 占地面积约1800亩,周围距离4400米, 内有干法乙炔生产厂区、氯碱生产厂区、聚氯乙烯生产厂区、、PVC生产厂区、电石生产厂区、水泥 生产厂区、动力厂区,中央控制楼、共8个厂区;设有过程安全可视化成套装备管理指挥调度控制中 心1套,智能控制箱18套,防爆摄像机78台,防爆监听器30台,普通摄像机200台,气体传感器18台, 手动报警开关72台,图文提醒器8台。采用全光纤网络监控 , 设指挥调度中心1个,视频管理服务器2 台, 流媒体服务器2台, 存储服务器2台, 路由器防火墙1套,交换机3台。 (1).点位和设备链路图:  (2). 工程材料清单 (3)工程现场照片  (4)指挥调度控制中心效果图  |